
丹棱縣大雅建筑工程有限公司擬采購兩套一體化污水處理裝置,茲邀請符合條件的供應商按照本詢價公告的有關要求參加本次詢價活動。
一、項目概況
1.采購人:丹棱縣大雅建筑工程有限公司;
2.采購內容:一體化污水處理裝置,設備應滿足采購人要求;
3.最高限價:70萬元;
4.送貨地址:幸福古村鄉村生態體驗區民俗風情體驗中心設計、施工總承包(EPC)項目施工場地;
5.送貨周期:合同簽訂后30日內。
二、本次詢價的供應商應具備下列條件
1.供應商應在中華人民共和國注冊并具有獨立法人資格,具有獨立承擔民事責任的能力;
2.具有良好的商業信譽和健全的財務會計制度;
3.具有履行合同所必需的設備和專業技術能力;
4.參加本次投標活動前三年內,在經營活動中沒有重大違法違規記錄;
5.法律、行政法規規定的其他條件;
三、嚴禁參加本次詢價的供應商
拒絕被列入失信被執行人名單、重大稅收違法案件當事人名單的供應商報名參加本次詢價;
四、詢價須知
1.本次詢價邀請的供應商數量至少達到3家及以上;
2.報價文件中需提供營業執照、開戶許可證、附件1、附件2、附件3,以上材料均需加蓋供應商單位公章(鮮章);
3.報價文件需密封包裝,封條處加蓋單位公章,郵寄或直接遞交采購人,采購人地址:丹棱縣齊樂鎮東升路176號,聯系人:馬老師,聯系電話:028-37266667;
4.報價文件獲取方式:2022年04月08日9:00至2022年04月11日17:00通過網絡方式獲取;
5.報價文件遞交截止時間:2022年04月11日17:00。
6.開標時間:同報價文件遞交截止時間。
五、報價要求
1.供應商提交報價文件即視為響應采購人提出的所有要求,申請人提交的報價文件所報價格將被認為是綜合考慮了各種風險因素作出的最優惠價格且報價不可撤回。
2.供應商提交的報價包含裝卸、運輸所需的一切費用,供貨期間內不做任何調整。
3.采購人不接受有選擇的報價。
4.采購人將不會向任何單位解釋報價未被接受的原因。
5.采購人將按有效最低價原則選擇中選單位,如出現兩家報價相同且均為有效最低價,則由詢價小組決定進行第二輪報價,由此確定中選供應商。
六、其它說明
1.確定供應商的方式:采購方按13%含稅報價為評審計價標準,以總價合計金額最低報價(含稅)的方式確定成交供應商,如遇供應商最低報價報價相同時進行二次報價。
2.成交供應商公示:成交供應商在丹棱發展投資控股有限責任公司官網進行公示。
3.付款方式:合同簽訂后支付合同總價30%的預付款,貨到現場,經需方驗收合格后支付至合同總價的80%,設備安裝調試完成之后支付至合同總價的97%,剩余3%作為設備質量保修金(保修期24個月),待質保期滿后一次性無息付清尾款。
七、終止詢價
參加本次詢價供應商不足3家的,終止本次詢價。
附件:1.法定代表人身份證明
2.承諾函
3.報價單
丹棱縣大雅建筑工程有限公司
2022年04月08日
附件1
法定代表人身份證明
供應商名稱:
地址:
成立時間: 年 月 日
經營期限:
姓名: 性別: 年齡: 職務: 系 (供應商名稱)的法定代表人。
特此證明。
附:法定代表人身份證復印件
供應商名稱: (全稱加蓋公章)
日期: 年 月 日
附件2
承諾函
丹棱縣大雅建筑工程有限公司:
本公司作為參加本次詢價的供應商鄭重承諾:
1.具有獨立承擔民事責任的能力;
2.具有良好的商業信譽和健全的財務會計制度;
3.具有履行合同所必須的設備和專業技術能力;
4.參加本次詢價前三年內,在經營活動中沒有重大違法記錄;
本公司對上述承諾的真實性負責。如有虛假,將依法承擔相應責任。
供應商名稱: (全稱加蓋公章)
法定代表人: (簽字或蓋章)
日期: 年 月 日
附件3
報價單
丹棱縣大雅建筑工程有限公司:
我公司已充分理解丹棱縣大雅建筑工程有限公司一體化污水處理裝置采購公告,現就丹棱縣大雅建筑工程有限公司一體化污水處理裝置作出最終報價如下表。
|
序號 |
名稱 |
型號規格 |
單位 |
數量 |
投標報價 (含稅) |
投標總價(含稅) |
報價稅率 |
備注 |
|
1 |
一體化污水處理裝置 |
日處理量10m3/d |
套 |
1 |
|
|
|
滿足設 計方案 |
|
2 |
一體化污水處理裝置 |
日處理量25m3/d |
套 |
1 |
|
|
|
滿足設 計方案 |
供應商名稱: (全稱加蓋公章)
法定代表人: (簽字或蓋章)
日期: 年 月 日
備注:
(1)報價文件均應密封提交、并在封口處加蓋公司公章。
(2)以上材料報價均為人民幣報價,包含運輸等費用。
(3)送貨地址為幸福古村鄉村生態體驗區民俗風情體驗中心設計、施工總承包(EPC)項目施工場地,所有材料分批運送,具體以采購方送貨通知為準。
(4)供應商需提供與報價發票稅率一致的增值稅專用發票。
(5)結算價格以上述表格中確定的單價為基準單價,市場價格浮動在 5 %以內單價不予調整,超出約定幅度時雙方須另行書面約定供貨單價。
(6)報價表中的大寫金額與小寫金額不一致的,以大寫金額為準,當供應商報價出現算術性錯誤時以單價為準進行修正。
設計方案:
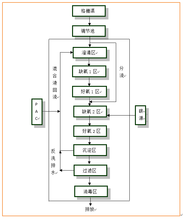
1、污水處理站點處理工藝
分散污水站點管網收集系統需要在出戶廁所端新建成品化糞池,經管網收集后進入污水處理站點,餐廚污水在進入污水處理終端之前需要先經過隔油處理,站點工藝流程如下:
站點工藝流程圖

2、主要單元設計
(1)格柵/調節池
污水首先通過格柵去除漂浮物等較大垃圾,減少污水中頭發絲、絨狀絮體等細小漂浮物進入后端生化處理系統。格柵渠設置在調節池內。通過格柵攔截污水中的纖維狀及較大的顆粒狀雜質。調節用以均衡水量、水質,內置潛污泵及回流措施,以保證一定的額定流量提升至污水處理設備。
主要設計參數:
①格柵過柵流速:0.4—0.9m/s;
②格柵安裝角度:90°
③調節池停留時間:停留時間12h,有效容積5m3
主要構筑物尺寸:
①格柵渠:L×B×H=2.0m×0.6m×1.5m,地埋式鋼筋砼
②調節池:L×B×H=2.0m×2.0m×2.8m,有效水深1.5m,地埋式鋼筋砼
③閥門計量井:L×B×H=1.8m×1.2m×0.85m
主要設備:
①細格柵:B×H=0.6×1.0m,e=5mm,SS304材質,共計1套
②提升泵:Q=0.42m3/h,H=6m,N=0.15kw,配套耦合導軌;共計2臺
③浮球:PP材質,配套15m電纜,共計3個
④電磁流量計:DN50一體式電磁流量計,法蘭接口,共計1臺
(2)分散污水處理設備
處理工藝:兩級AO-MBBR+過濾
主要設計參數:
①生化段總停留時間:17.44h
②設計總氣水比:≥40:1
③MBBR填料填充率:好氧1區填料:填充0.675m3,有效比表面積≥500㎡/m3;好氧2區填料:填充1.2m3,有效比表面積≥650㎡/m3
④沉淀池表面負荷:≤1m3/(m2h)
⑤消毒區HRT:≥30min
產品材質:FRP(玻璃鋼)
安裝方式:地埋安裝
進出水管徑:DN50、DN100,UPVC給水管
(3)控制柜
結構形式:不銹鋼304 ; IP54防護等級
主要設備:
①PLC及電控元器件:1套,西門子、施耐德等品牌;
②隔膜風機:300L/min N= 220W;1臺;配套電磁閥組件
③PAC加藥設備:1套,含加藥計量泵、攪拌電機、液位傳感器
④碳源加藥設備:1套,含加藥計量泵、液位傳感器
|
版權所有@: 丹棱產業投資集團有限公司 聯系電話:028-37201590 郵箱:dlx_dct@163.com 監督舉報:028-37201756 地址:眉山市丹棱縣齊樂鎮東升路193號 |